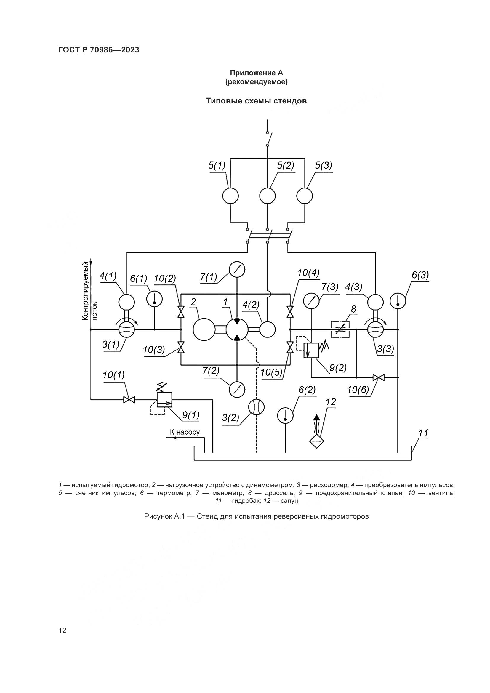
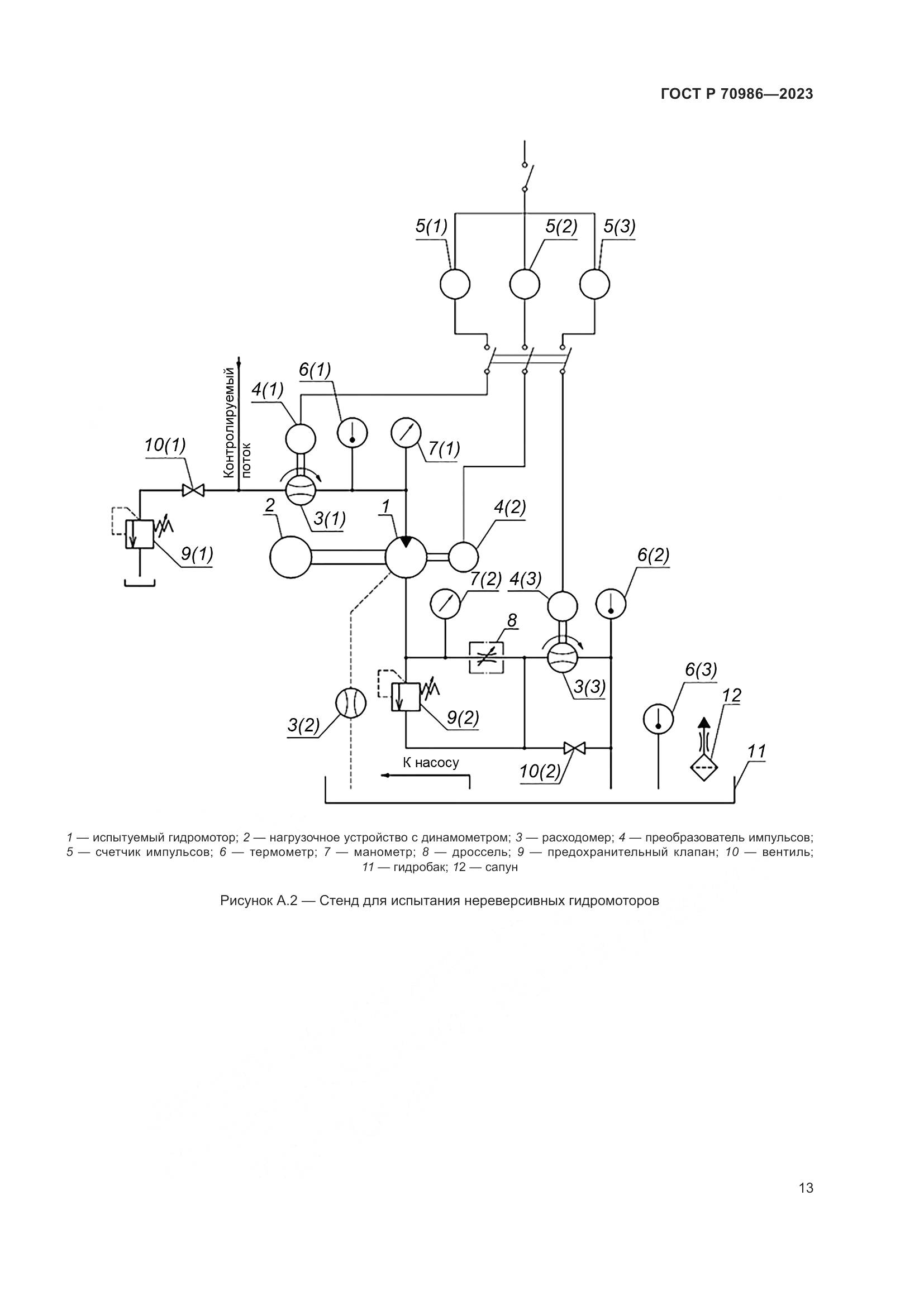
ГОСТ Р 70986-2023 Гидроприводы объемные. Гидромоторы. Правила приемки и методы испытаний

Категории ГОСТ Р 70986-2023 по ОКС:
Статус документа:
действует, введён в действие 30.11.2023
Название на английском языке:
Hydraulic drives. Hydraulic motors. Acceptance rules and methods of tests
Дата актуализации информации по стандарту:
20.08.2025, в 08:49 (менее 3 месяцев назад)
Вид стандарта:
временно не известен
Дата начала действия ГОСТа:
2023-11-30
Число страниц:
24
Назначение ГОСТ Р 70986-2023:
не указано
Нормативные ссылки, связанные с ГОСТ Р 70986-2023:

Скачать ГОСТ Р 70986-2023 вы можете в следующих версиях:

В данный момент версий документа для скачивания не добавлено.

Мы стараемся пополнять базу документов еженедельно и из разных источников, в обозримом будущем версии для этого ГОСТа появятся.

Вы можете просмотреть online текст стандарта ГОСТ Р 70986-2023

Просмотреть текст ГОСТ Р 70986-2023

Текст стандарта

  • ГОСТ Р 70986-2023, страница 1 страница 1
  • ГОСТ Р 70986-2023, страница 2 страница 2
  • ГОСТ Р 70986-2023, страница 3 страница 3
  • ГОСТ Р 70986-2023, страница 4 страница 4
  • ГОСТ Р 70986-2023, страница 5 страница 5
  • ГОСТ Р 70986-2023, страница 6 страница 6
  • ГОСТ Р 70986-2023, страница 7 страница 7
  • ГОСТ Р 70986-2023, страница 8 страница 8
  • ГОСТ Р 70986-2023, страница 9 страница 9
  • ГОСТ Р 70986-2023, страница 10 страница 10
  • ГОСТ Р 70986-2023, страница 11 страница 11
  • ГОСТ Р 70986-2023, страница 12 страница 12
  • ГОСТ Р 70986-2023, страница 13 страница 13
  • ГОСТ Р 70986-2023, страница 14 страница 14
  • ГОСТ Р 70986-2023, страница 15 страница 15
  • ГОСТ Р 70986-2023, страница 16 страница 16
  • ГОСТ Р 70986-2023, страница 17 страница 17
  • ГОСТ Р 70986-2023, страница 18 страница 18
  • ГОСТ Р 70986-2023, страница 19 страница 19
  • ГОСТ Р 70986-2023, страница 20 страница 20
  • ГОСТ Р 70986-2023, страница 21 страница 21
  • ГОСТ Р 70986-2023, страница 22 страница 22
  • ГОСТ Р 70986-2023, страница 23 страница 23
  • ГОСТ Р 70986-2023, страница 24 страница 24