ГОСТ Р 50571.7.712-2013
ГОСТ Р 50571.7.712-2013 Электроустановки низковольтные. Часть 7-712. Требования к специальным электроустановкам или местам их расположения. Системы питания с использованием фотоэлектрических (ФЭ) солнечных батарей
Категории ГОСТ Р 50571.7.712-2013 по ОКС:- 13. Охрана окружающей среды
- 13.260. Защита от электрического удара. Работа под напряжением *включая инструменты для работы под напряжением
- 91. Стройматериалы и строительство
- 91.140. Установки в зданиях
- 91.140.50 Системы электроснабжения *включая счетчики электроэнергии в зданиях, аварийное электроснабжение и т.д.
- Статус документа:
- принят, введён в действие 01.01.2015
- Название на английском языке:
- Low-voltage electrical installations. Part 7-712. Requirements for special installations or locations. Solar photovoltaic (PV) power supply systems
- Дата актуализации информации по стандарту:
- 30.11.-0001, в 00:00 (более года назад)
- Вид стандарта:
- временно не известен
- Дата начала действия ГОСТа:
- 2015-01-01
Коды документа ГОСТ Р 50571.7.712-2013:
- Код ОКП:
- 343700
- Код КГС:
- Е08
- Число страниц:
- не известно
- Назначение ГОСТ Р 50571.7.712-2013:
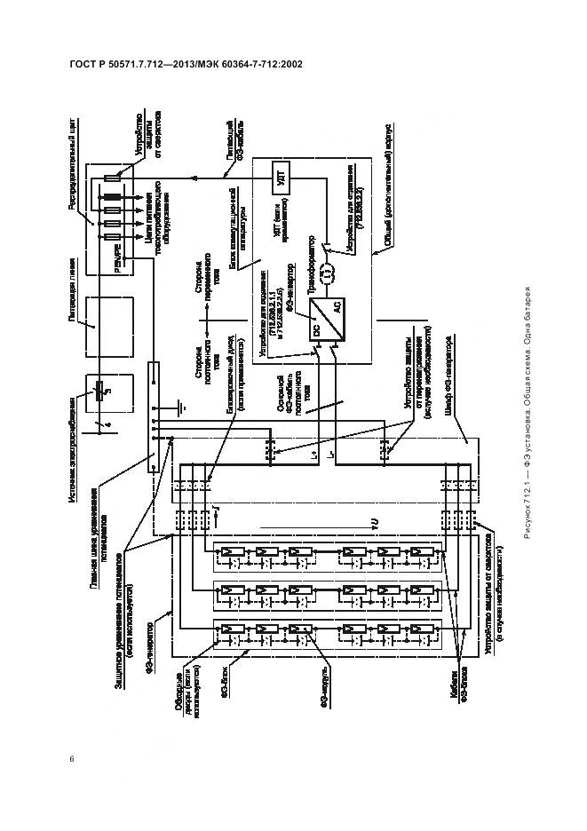
- Настоящий стандарт распространяется на электроустановки с использованием систем питания от фотоэлектрических (ФЭ) солнечных батарей, включая системы с модулями переменного тока
- Ключевые слова документа:
- фотоэлектрические батареи, фотоэлектрические инверторы, фотоэлектрические модули, фотоэлектрические солнечные элементы, фотоэлектрические установки
Нормативные ссылки, связанные с ГОСТ Р 50571.7.712-2013:
- IEC:
- IEC 60050-826(2004);IEC 60364-1(2005);IEC 60364-4-41(2005);IEC 60364-4-43(2001);IEC 60364-4-44(2007);IEC 60364-5-51(2005);IEC 60364-5-52(2009);IEC 60364-5-53(2002);IEC 60364-5-54(2002);IEC 60439-1;IEC/TR 60755;IEC 60904-3;IEC 61215(2005)
- Стандарт ссылается на ГОСТы:
- ГОСТ 5781-82
Скачать ГОСТ Р 50571.7.712-2013 вы можете в следующих версиях:
В данный момент версий документа для скачивания не добавлено.
Мы стараемся пополнять базу документов еженедельно и из разных источников, в обозримом будущем версии для этого ГОСТа появятся.
Вы можете просмотреть online текст стандарта ГОСТ Р 50571.7.712-2013
Просмотреть текст ГОСТ Р 50571.7.712-2013Текст стандарта
-
страница 1
-
страница 2
-
страница 3
-
страница 4
-
страница 5
-
страница 6
-
страница 7
-
страница 8
-
страница 9
-
страница 10
-
страница 11
-
страница 12
-
страница 13
-
страница 14
-
страница 15
-
страница 16